Механизмы подъема. Преобразователь частоты серии EI-9011 в частотно регулируемом приводе
Механизмы подъема груза с применением электропривода устанавливаются на всех грузоподъемных машинах. Их общая конструкция характерна не только для кранов и лифтов, но и для машин специального назначения, в которых направление вектора приложения силы от действия нагрузки может совпадать с направлением вращения ротора электродвигателя.
Самый простой вариант механизма — грузовая лебедка. Это машина для подъема грузов с помощью каната, навиваемого на барабан с зацепом в виде крюка.

Основная кинематическая схема механизма подъема
Электропривод механизма подъема
Самый распространенный электродвигатель для механизма подъема — это асинхронный электродвигатель с короткозамкнутым ротором. При простоте управления (прямой пуск) у него есть существенные недостатки:
- большие пусковые токи,
- большие динамические нагрузки при запуске.
Устранить их в какой-то мере позволяет применение электродвигателя с фазным ротором. Но появляется новый недостаток — громоздкое силовое коммутационное оборудование.
Наиболее высоких эксплуатационных показателей позволяет достичь применение частотно-регулируемого привода, а именно:
- снизить пусковые токи до уровня номинального,
- снизить динамические нагрузки до уровня расчетных,
- плавно регулировать скорости вращения в широком диапазоне.
Применение ПЧ серии EI-9011 для управления механизмом подъема
При выборе преобразователя частоты Веспер прежде всего надо учитывать тип редуктора механизма подъема. Различают 2 основных типа:
- цилиндрический,
- червячный.
Различие этих редукторов в том, что цилиндрический — двухсторонний, т. е. крутящий момент передается как от входного вала к выходному, так и наоборот — от выходного вала к входному; а червячный — односторонний. Последний устанавливают реже — из-за низкого КПД и повышенного износа.
В механизмах подъема с червячным редуктором возможно применение любого преобразователя частоты Веспер серий EI, E3, E4, E5. Но применение ЧРП в таком механизме мы рассматривать не будем — из-за отсутствия особенностей его работы.
Для механизмов подъема с цилиндрическими редукторами рекомендуется применять преобразователи частоты серии EI-9011, благодаря наличию у них:
- Мощного центрального процессора, который позволяет создать программное обеспечение для векторного режима с высокими точностными характеристиками и широким функционалом.
- Двух векторных режимов: в разомкнутой системе и с датчиком обратной связи по скорости.
- Широкого диапазона регулировки скорости: 1/100 в обычном векторном режиме и 1/1000 — в векторном с обратной связью.
- Векторного режима с обратной связью, который обеспечивает М=100% практически при нулевой скорости вращения двигателя.
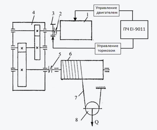
Ранее приведенная кинематическая схема механизма подъема оптимальна для управления от преобразователя частоты EI-9011. В составе механизма есть тормозное устройство (3), конструктивно не связанное ни с электродвигателем, ни с редуктором. Для него доступно независимое управление электрическим сигналом.
С преобразователем частоты структура будет иметь следующий вид:

Рассмотрим простейшую схему управления приводом грузовой лебедки с электродвигателем небольшой мощности — до 8 кВт:

Для такого применения достаточно, как правило, режима работы ПЧ «Векторный в разомкнутой системе».
Почему именно он? Потому что позволяет управлять вращением двигателя в более широком диапазоне скоростей, чем скалярный режим. Это особенно важно на нижней границе диапазона, где требуется обеспечить номинальный момент на валу двигателя при возможной минимальной скорости вращения. Чем меньше значение выходной частоты ПЧ, при которой двигатель начинает вращение и имеет номинальную нагрузку на своем валу, тем меньше динамическая (ударная) нагрузка на все части механизма подъема.
Программирование ПЧ серии EI-9011 для управления механизмом подъема
Для программирования ПЧ необходимо подключить его к сети силового электропитания 3Ф, 380 В, 50 Гц. Соответственно, и электродвигатель, с которым предполагается работа, тоже следует подключить к ПЧ. Программирование производится с собственного пульта управления.
Векторный режим работы предусматривает обязательную автонастройку ПЧ с применяемым электродвигателем. Проводить ее следует при каждой замене двигателя.
Важное примечание: в процессе автонастройки ПЧ определяет ряд параметров двигателя во время вращения последнего. Поэтому для корректного определения параметров вал двигателя должен быть свободным — на нем не должно быть лишней присоединенной массы.
После подачи напряжения питания в основном меню ПО надо выбрать раздел «Инициализация». В этом разделе:
- Выполнить инициализацию (возврат значений всех параметров к заводским).
Параметр А1-03=2220.
- Выбрать режим работы — «Векторный в разомкнутой системе».
Параметр А1-02=2.
- Определить уровень доступа к параметрам — «Расширенный».
Параметр А1-01=4.
Выбор других разделом меню и параметров производится аналогично.
Программирование можно выполнить и с помощью пульта управления ПЧ. Вся информация выводится на дисплей пульта в доступном виде и с комментариями на русском языке.
Следующий шаг: в основном меню ПО надо выбрать раздел «Автонастройка». В этом разделе следует выполнить все указания по вводу значений параметров двигателя и запустить процесс автонастройки. Если после его завершения на дисплее пульта управления нет сообщений об ошибках, следует перейти к программированию.
Далее в основном меню ПО надо выбрать раздел «Программирование». Перечень его параметров определяется следующими условиями:
- Управление работой ПЧ (человек или АСУ).
- Управление работой механизма со стороны ПЧ.
Для рассматриваемого варианта применения алгоритм работы и управления будет следующим:
При подаче команды движения вверх или вниз ПЧ выдает команду на отключение тормоза (размораживает механизм), а затем начинает вращение двигателя с минимальной частоты. В процессе работы лебедки можно регулировать скорость вращения и, соответственно, линейную скорость перемещения зацепа с грузом, выбирая оптимальную.
Вернемся к электрической схеме внешних подключений к ПЧ.
Клеммы 1 и 2 имеют фиксированные функции пуска в прямом и обратном направлении вращения соответственно.
После подачи питания на ПЧ вид управления — дистанционный: световые индикаторы УПР и РЕГ светятся. За это состояние отвечают параметры b1-02 и b1-01 соответственно, т.е. ПЧ уже настроен на внешние команды «ПУСК» и «УПРАВЛЕНИЕ СКОРОСТЬЮ».
Управление тормозом лебедки будет выполнять многофункциональный дискретный выход: клеммы 9-10. К началу вращения, после подачи команды «ПУСК», контакты внутреннего реле замыкают клеммы 9-10 и обеспечивают подачу сигнала управления тормозной системой лебедки. Такой режим обеспечивает функция дискретного выхода «Во время вращения».
В сочетании с режимом торможения постоянным током при пуске можно создать момент на валу двигателя при минимальной выходной частоте, при котором не будет срыва управления, и динамические нагрузки будут минимальными.
Процесс торможения постоянным током при пуске определяется параметрами:
- В2-01 — частота включения постоянного тока торможения.
- В2-02 — уровень тока торможения.
- В2-03 — время торможения постоянным током при пуске.
При подаче команды «ПУСК» включается торможение двигателя постоянным током, но тормоз еще не отключен. В течение времени торможения происходит предварительное намагничивание двигателя, и к моменту отключения тормоза на его валу уже создан начальный момент. Это поясняют следующие временные диаграммы:

При опускании груза направление вращения вала двигателя совпадает с направлением вектора силы, которая определяется массой груза, и эта сила пытается увеличить скорость вращения вала двигателя. Таким образом, двигатель переходит в генераторный режим работы.
ЭДС, которая вырабатывается двигателем в таком режиме, поступает в ПЧ, повышая напряжение на звене постоянного тока. Чтобы исключить аварийные остановки привода из-за перегрузки по напряжению, предусмотрен тормозной резистор. Он подключается к звену постоянного тока, когда напряжение ЗПТ достигает критического значения и рассеивает в тепло излишек электроэнергии.
Обобщая вышесказанное, можно составить минимальный список параметров с конкретными значениями для программирования режимов работы и управления ЧРП грузовой лебедки:
- А1-03=2220,
- А1-02=2,
- А1-01=4,
- В2-01=0,5,
- В2-02=50.0,
- В2-03=1.0,
- Н2-01=37.
Рассмотренный пример ЧРП грузовой лебедки с применением ПЧ Веспер серии EI-9011 можно использовать как базовый — для проектирования более сложных механизмов подъема, с улучшенными эксплуатационными характеристиками.
